| Quantity: 0 pcs |
| Material: Steel |
| Process Mode: Three-stage Oil Filtering Method |
| Standard: IMO MEPC.107(49) |
| Certificate: LR |
3m³ Oil Water Separator Factory

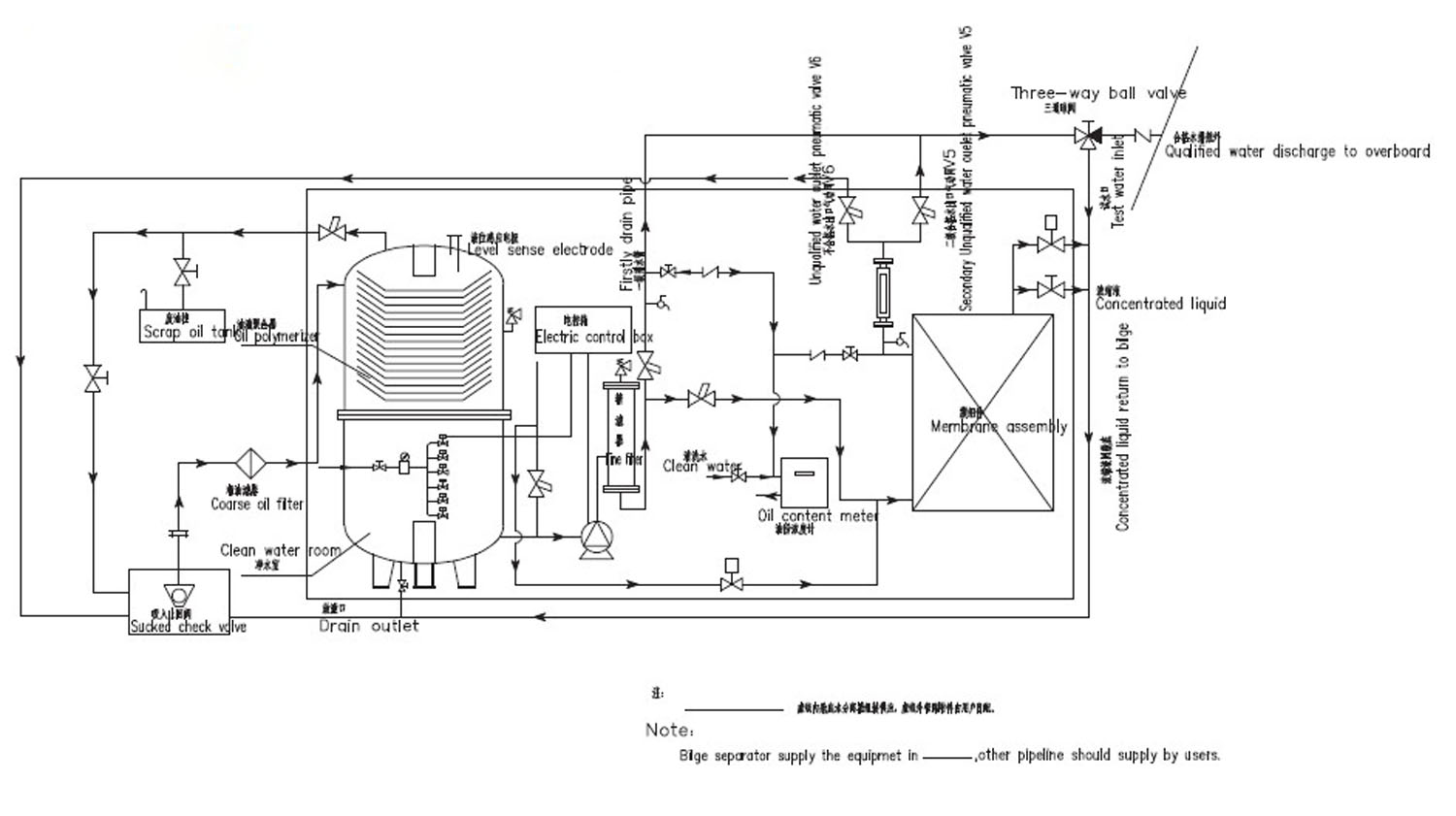
Bilge water separator can be used to treat oily sewage from the bilge of ships, as well as for the treatment of oily sewage from industrial and mining enterprises, oil depots, etc., and can treat oily sewage with a high concentration of emulsified oil.
Technical Specifications
| Treatment capacity | 3m³/h |
| Discharge standard | ≤15ppm, satisfying(IMO)MEPC.107(49) |
| Outline dimension | 2200*1000*1830 |
| Motor power | 1.1Kw |
| Power supply | 3Ph/380V/50Hz |
Working Process

BACK TO TOP